摘要:在去离子水中加入Cu纳米颗粒,通过添加分散剂和超声波振荡,配制均匀分散的Cu-H2O纳米流体。在100 Pa初始压力下,通过改变纳米颗粒粒径、纳米流体质量分数研究均匀分散的纳米流体对真空闪蒸制冰实验特性的影响。结果表明,水中加入纳米颗粒(无分散剂,纳米颗粒有沉降现象),可降低水过冷度,缩短相变结冰时间,而分散均匀无沉降的纳米流体可显著缩短相变时间,使过冷度降低37%;在闪蒸瞬间,纳米流体对液相降温过程几乎没有影响;纳米流体质量分数越大,结冰时间越短,固相降温段降温速率越大;随着纳米颗粒粒径减小,相变时间缩短,而固相降温阶段温降速率几乎相同,较低浓度时(0.05%),粒径的改变,对纳米流体过冷度影响不大,基本维持在1.5℃。
关键词:Cu纳米粒子;真空;制冰;过冷度;相变
引 言
真空法制冰,具有热效率高、结构简单、操作方便的优点,制备过程中不采用CFC或HCFC制冷剂,国内外学者对真空法制冰进行了广泛研究[1-6]。时竞竞等[7]在水中加入中介物,研究发现,氨水对真空度的要求远低于蒸馏水。马军等[8]通过对真空室内下落液滴的质量、速度、温度建立微分方程模拟计算,明确得出应选用小直径喷头及维持真空室较小低压环境利于真空制冰。刘曦等[9]通过研究乙二醇添加剂、液体体积等对冰浆形成过程过冷态的影响,研究表明乙二醇添加剂浓度及液体体积增大,会使平均过冷度减小。刘璐等[10]建立单个盐水液滴真空蒸发过程的数学模型,并验证了模型的有效性,研究发现环境压力、液滴初始盐分浓度及初始直径对温度变化影响显著,而液滴初始温度对真空蒸发过程影响很小。水因其相变潜热值高,价格便宜,易获得,而成为一种重要的蓄冷材料。但在真空制冰过程中,水存在过冷现象,且热导率不高,含冰率低,需要在水中加入添加剂强化传热,提高结 冰率。
纳米流体是以一定的方式和比例在液体中添加纳米金属颗粒或非金属氧化物粒子而形成一种新的传热冷却工质,具有比表面积大、高导热率的性能,作为新型强化传热技术已经得到广泛研究[11-16]。顾雪婷等[17]通过对纳米流体传热机理、物性研究,以石墨/水、Fe3O4/水为实验对象,结果表明纳米流体强化传热。黎阳等[18]在水/乙二醇混合基液中,添加Al2O3、MgO、ZnO颗粒配制纳米流体,结果表明层流状态下,随着Reynolds数增大,传热系数不断增大。杨波等[19]在去离子水中分别添加单壁、多壁碳纳米管材料,测试分析不同碳纳米材料质量分数下的纳米流体热导率,研究表明碳纳米管粒子能显著强化基液工质导热性能。徐会金等[20]研究了水基纳米流体在金属泡沫内流动时的二次效应,比较了不同模型对强化换热效果的影响,结果表明纳米颗粒使换热性能增强。上述研究表明纳米流体对强化传热作用明显。
在非真空领域,纳米流体蓄冷得到广泛研究[21-25]。吴鹏等[26]在纯水、乙二醇溶液加入纳米颗粒,以浸润理论为基础,分析认为润湿性越好,成核效果越好。李新芳等[27]对纳米流体强化相变蓄冷进行数值模,研究发现在给定Gr后,随着纳米粒子质量分数增加,结冰时间缩短。吴淑英等[28]对氧化铝-水纳米流体研究发现,流体的结冰速率得到很大提高,结冰时间大大缩短。何钦波等[29]配制了TiO2-BaCl2-H2O纳米流体相变蓄冷材料,研究材料的热物性及蓄/释冷特性,其热导率显著提高,过冷度大大降低。Khodadadi等[30]利用数值计算模拟的方法研究了Cu-H2O纳米流体的相变过程,发现纳米流体显示出较好的蓄/释冷特性,结冰速率比纯水明显加快。上述研究表明纳米流体作为相变蓄冷材料,可以提高结冰速率,缩短结冰时间。对于纳米流体真空闪蒸蓄冷效果的研究还未见涉及。
本研究在水中添加Cu纳米颗粒,辅以分散剂分散,配制均匀稳定的Cu纳米流体,基于真空闪蒸理论,将纳米流体应用于真空静态制冰,研究纳米流体对真空制冰实验特性的影响,为真空下纳米流体喷射制冰提供指导。
1 实 验
1.1 实验材料及仪器
纳米Cu颗粒,粒径分别为20、50、80 nm,99.9%金属基,粒子为球形,在阿拉丁试剂官网采购。去离子水,在中国试剂网上采购;分散剂采用黄原胶,USP级,在阿拉丁试剂官网采购。
电子天平型号为FA2004,精度为±0.2 mg;SY-500超声波振荡仪;HJ-6A型数显磁力恒温搅 拌器。
1.2 实验装置及过程
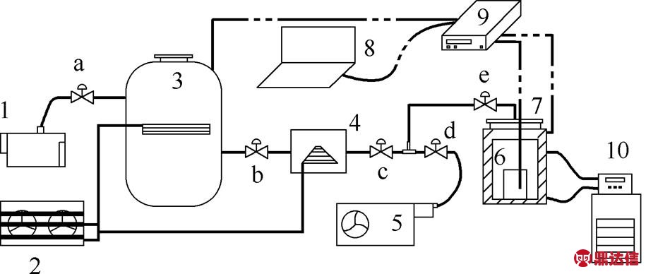
根据实验要求,搭建的实验系统如图1所示,主要包括稳压罐、真空泵等真空创建设备,小型制冷机组,热风机,数据采集仪,冷凝室,闪蒸室等。其中,闪蒸室为带圆柱体空腔,外部一周有水套;数据采集仪为Agilent/安捷伦34972A型数据采集器,1次/秒进行数据采集;温度采集选用T型热电偶,精度为±0.5℃,热响应时间为0.4 s;恒温槽为上海衡平仪器厂生产的DC-6515型低温恒温槽,温控范围为-65~100℃。

图1 实验装置
Fig.1 Experimental device diagram
1—vacuum pump; 2—small refrigerating unit; 3—pressure stabilizer; 4—condensation chamber; 5—hot air heater; 6—beaker; 7—flash chamber; 8—computer; 9—Agilent data logger; 10—low temperature circulation tank; a,b,c,d,e—vacuum valve
纳米流体的配制,采用两步法。将称量的Cu纳米颗粒加入去离子水中,辅以超声波振荡(模式为on:10 s,off:20 s,round:30),形成悬浮液,再将分散剂加入,继续超声波振荡,重复振荡模式3次,然后使用磁力搅拌器搅拌,获取分散均匀稳定性好的纳米流体,静置30 min钟后,肉眼观察不到明显的沉淀聚集现象。分散剂采用微量黄原胶,配制纳米流体50 ml,将装有纳米流体的烧杯放置闪蒸室中,准备真空闪蒸制冰实验。
实验开始,先关闭真空阀d、e,打开真空泵及制冷机组,同时将真空阀a、b打开,使稳压罐与冷凝室联通成整体,待压力达到预设压力100 Pa,关闭真空阀a,同时关闭真空泵。将装有50 ml纳米流体的烧杯放入闪蒸室,T型热电偶探头布置液体中部,待温度达到设定的20℃时,迅速打开真空阀e,闪蒸制冰实验开始,制冷机组冷凝闪蒸出的水蒸气,维持闪蒸的进行。同时Agilent数据采集仪记录数据,当温度稳定后关闭真空阀e,进行融冰过程。由于实验前闪蒸室就存有一定空间的空气,因此系统最终压力稳定在450 Pa左右。所有实验工况结束后,使用热风机吹扫系统中的水,防止对设备的腐蚀。
2 实验结果分析
2.1 纳米粒子存在对真空制冰过程的影响
配制2种不同的纳米流体,去离子水+纳米铜(未添加分散剂,只用超声波振荡)、铜纳米流体(添加分散剂,并用超声波振荡),设置对照组,去离子水组。纳米铜粒径50 nm,质量分数0.1%。3种不同流体真空闪蒸下温度变化如图2所示,纳米流体真空下闪蒸,都经过液相降温、液相过冷成核、相变平台期、固相降温阶段。

图2 各种流体真空闪蒸温度随时间变化曲线
Fig.2 Temperature change of fluids’ vacuum flash
在液相降温阶段,3种纳米流体温降速率基本相同,纳米粒子对该阶段几乎没有影响。分析认为,该阶段闪蒸最剧烈,水蒸气与液态水直接接触换热效率很高,纳米粒子对于换热效率提高作用几乎 很小。
在液相过冷成核阶段,各纳米流体过冷度值见表1。去离子水过冷度最大,为2.7℃,纳米流体过冷度最小为1.7℃,比去离子水降低37%。纳米颗粒加入水中,可降低过冷度,纳米流体对过冷度降低效果最佳。分析认为,纳米颗粒加入,可作为水结晶的成核剂,促进异相成核,从而降低过冷度。纳米流体相较于未加分散剂的纳米流体,纳米颗粒在水中分散更均匀稳定。
表1 各种流体真空闪蒸数值统计
Table 1 Data of fluids’ vacuum flash

相变平台期阶段,去离子水加入纳米颗粒,显著缩短相变时间,Cu纳米流体相变结冰所用时间22 s左右,相比于去离子水,相变时间大大缩短。因为纳米颗粒可提高水的热导率,使换热效率提高,利于冰晶生长,从而缩短相变时间。
固相降温阶段,Cu-水纳米流体温降速率高于去离子水,说明纳米粒子添加,强化水体换热。而分散均匀的纳米流体降温速率又明显高于Cu-水纳米流体,表明纳米颗粒在水中均匀分散对于强化传热效果更佳。
因此,在去离子水中加入纳米颗粒可降低过冷度,缩短结冰时间,但总有纳米颗粒沉降团聚,而分散性好均匀稳定的纳米流体真空闪蒸制冰,可降低水过冷度37%,显著缩短相变结冰时间。
2.2 纳米流体浓度对真空制冰过程的影响
配制质量分数分别为0.05%、0.07%、0.1%、0.2%的纳米流体,纳米铜粒径50 nm。
观察图3发现,不同质量分数的纳米流体在真空下闪蒸,温度变化趋势基本一致。随着纳米流体质量分数的增加,相变结冰时间在不断缩短,而且固相降温段,降温速率不断增大,因为纳米流体质量分数增加,单位水体包含更多的纳米颗粒,提高了流体热导率,强化水体内部换热,提高结冰速率。观察表2可发现,各种浓度纳米流体的过冷度基本维持在2℃,均小于去离子水,对减小过冷度有明显的作用。

图3 不同质量分数纳米流体真空闪蒸温度变化曲线
Fig.3 Temperature change of fluid’ s vacuum flash in different mass fraction
表2 不同质量分数纳米流体真空闪蒸数据统计
Table 2 Data of Cu-nano fluid’s vacuum flash in different mass fraction

2.3 纳米Cu粒子不同粒径对真空制冰过程的影响
配制粒径分别为20、50、80 nm的纳米流体,质量分数0.05%,各纳米流体真空闪蒸下温度变化曲线如图4所示。
在图4中,质量分数均为0.05%的不同粒径的纳米流体,固相降温段温降速率基本相同,而对于平台期时间,随着纳米粒径的减小,时间逐渐缩短,粒径20 nm时,相变平台期8 s。分析认为,质量分数相同时,粒径越小的纳米流体所含的颗粒数越多,给水结晶提供更多的成核点,而且各成核点间距相对较近,使冰晶接连成片,缩短相变时间。各纳米流体过冷度也基本稳定在1.5℃,粒径变化对过冷度影响不大,数据统计见表3。

图4 不同粒径纳米流体真空闪蒸温度变化(0.05%)
Fig.4 Temperature change of fluid’ s vacuum flash in different particle size (0.05%)
表3 不同粒径纳米流体真空闪蒸数据统计(0.05%)
Table 3 Data of Cu-nano fluid’s vacuum flash in different particle size (0.05%)

在图5中,质量分数为0.1%的不同粒径的Cu纳米流体,也有与图4相同的规律,随着纳米粒径的减小,相变时间不断缩短。对比图4、图5发现,质量分数为0.1%的纳米流体,结冰速率明显提高,使结冰时间大大缩短,这与2.2节所得结论一致。
对比表3、表4发现,质量分数为0.05%的纳米流体的过冷度相对较小且更稳定。分析认为,质量分数小,颗粒间的吸引力小,在水中更易于分散,颗粒团聚的可能性大大降低,使纳米流体整体更均匀稳定。

图5 不同粒径纳米流体真空闪蒸温度变化(0.1%)
Fig.5 Temperature change of fluid’ s vacuum flash in different particle size (0.1%)
表4 不同粒径纳米流体真空闪蒸数据统计(0.1%)
Table4 Data of Cu-nano fluid’s vacuum flash in different particle size (0.1%)

3 结 论
采用Cu纳米颗粒配制纳米流体,通过改变纳米流体浓度、纳米颗粒粒径研究纳米流体在真空下闪蒸制冰的实验特性,结论如下。
(1)分散均匀稳定的纳米流体可显著缩短结冰时间,降低过冷度达37%。
(2)纳米流体质量分数越大,固相降温阶段温降速率越大,结冰时间越短。
(3)粒径越小,相变时间越短,低浓度时纳米颗粒粒径改变,纳米流体过冷度几乎不受影响



